
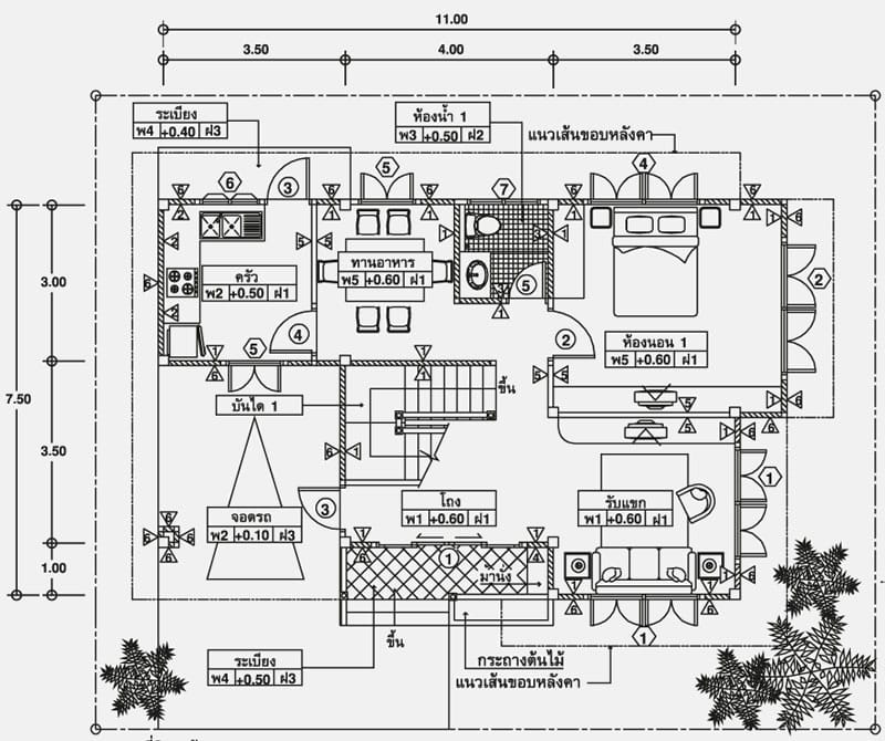
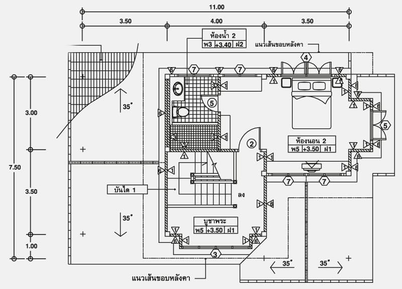
This traditional house concept is 11 meters by 7.5 meters footprint 2 bedrooms. The ground floor consists of the garage, living room, bedroom, common toilet and bath, dining and kitchen. The second floor plan consists of the masters bedroom with attached toilet and bath.
If you are planing to built this, your lot should at least be 15 meters by 12 meters or 180 square meters as minimum lot area.
The kitchen and dining areas are clearly arranged. The ground floor bathroom is located in an easily accessible area from the kitchen, living room and bedroom downstairs, while the upper floor divides the space for the spacious master bedroom with en-suite bathroom. The remaining space on the second floor of the second floor can also be classified as a place of worship. If you build a house facing east, this area will be most appropriate.











Be the first to comment